QXN内装式工程潜水泵
QXN内装式工程潜水泵
QXN内装式工程潜水泵

产品型号:

产品介绍

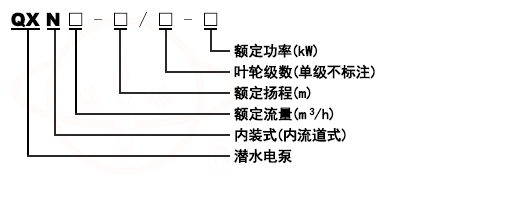
型号意义
QY充油式潜水泵型号意义

产品概况
QXN内装式工程潜水泵由于电机采用内装结构,冷却效果极佳,电机可长时间脱水运行,加上采用下吸结构,能量大限度抽干作业积水,特别适应人工作业的施工场所;此外该泵在吸入端设计了法兰接口,可作为管道泵使用,且具有比一般普通管道泵不怕水淹雨淋、噪声低的特点,被广泛使用在高层楼房增压供水和农业喷灌加压等领域。电机采用内置保护开关(4kw以下),能有效保护电机。
QXN工程潜水泵具有电泵结构紧凑、体积小、移动方便,具有扬程高、抽干彻底等优点。广泛用于矿山、建筑施工、农田等场所, 是抽送矿井积水、生活废水、河塘清水等含小量泥沙等软性 固体颗粒液体的理想设备。

 

使用条件
介质温度不高于40度
介质的PH值为6.5-8.5之间
介质中含固体杂质的体积不超过0.5%,粒度以通过滤网为限。
电源为三相电压380V,频率50HZ,电压波动范围为额定值得0.9-1.1倍。

 

产品结构
QXN型潜水电泵由水泵、密封、电动 机、冷却水套组成,电动机位于电泵上部,为三相异步电动机;水泵位于电泵下部,为多级离心式叶轮径向导叶结 构;水泵与电机之间采用两道独立的耐磨机械密封,各固定止口密封处采用"O"形耐油橡胶密封圈作静密封;电动机外套有钢制冷却水套,电泵工作时,水流从水套和电动机之间空隙通过,对电动机和轴承有良好的冷却作用, 因此电泵上部可以露出水面工作。电泵转轴经镀硬铬处理, 不易磨损、腐蚀,且便于叶轮的 维修拆卸。

 

性能参数

规格型号

配套管径

流量(m3/h)

扬程(m)

功率(kw)

转速(r/min)

QXN6-20-0.75

38

6

20

0.75

2860

QXN3-25-0.75

38

3

25

0.75

2860

QXN6-25-1.1

38

6

25

1.1

2860

QXN15-26-2.2

51

15

26

2.2

2860

QXN6-50/2-2.2

38

6

50

2.2

2860

QXN10-36-2.2

51

10

36

2.2

2860

QXN10-36-2.2(128)

38

10

36

2.2

2860

QXN25-17-2.2

64

25

17

2.2

2860

QXN15-36-3

51

15

36

3

2860

QXN25-28-3

64

25

28

3

2860

规格型号

配套管径

流量(m3/h)

扬程(m)

功率(kw)

转速(r/min)

QXN25-46/2-5.5

76

25

46

5.5

2860

QXN10-84/4-5.5

51

10

84

5.5

2860

QXN40-42/2-7.5

76

40

42

7.5

2860

QXN25-60/2-7.5

64

25

60

7.5

2860

QXN18-84/4-7.5

64

18

84

7.5

2860

QXN15-95/4-7.5

64

15

95

7.5

2860

QXN10-110/4-7.5

64

10

110

7.5

2860

QXN40-63/3-11

76

40

63

11

2860

QXN25-90/3-11

64

25

90

11

2860

QXN18-126/6-11

64

18

126

11

2860

QXN15-142/6-11

64

15

142

11

2860

规格型号

配套管径

流量(m3/h)

扬程(m)

功率(kw)

转速(r/min)

QXN40-100/3-18.5

80

40

100/3

18.5

2860

QXN30-150/3-25

80

30

150/3

25

2860

QXN40-80/2-15

80

40

Feb-80

15

2860

QXN10-50-3

50

10

50

3

2860

QXN50-70/2-15

76

50

70

15

2860

QXN60-90/3-18.5

102

60

90

18.5

2860

QXN10-50/2-3

51

10

50

3

2860

QXN12.5-100/2-7.5

51

2.5

100

7.5

2860

潜水泵其它系列产品

  • QDT低速推流器

  • QXB潜水离心式曝气机

  • QJB潜水搅伴机

  • QXN内装式工程潜水泵

  • QSP喷泉潜水泵

  • QS充水湿式多级潜水泵

  • QY充油式潜水泵

  • QJ深井潜水泵

  • QDX潜水电泵

  • WQK/QG无堵塞切割绞刀式潜水泵

  • JYWQ自动搅匀排污潜水泵

  • WQ/QW无堵塞排污潜水泵

  • AS无堵塞切割撕裂式潜水泵



联系我们

输入手机号我们将及时与您取得联系

点击立刻咨询

提交成功!

上海海洋泵阀制造有限公司提示您:

请输入正确的手机号码!
确定
关闭
获取产品图册资料

通过手机号验证后将自动下载

手机号码格式不正确,请重新输入
获取验证码

短信验证码已发送,可能会有延后请耐心等待

关闭
高级工程师
专业为您选型报价

输入手机号我们将及时与您取得联系

提交成功!

上海海洋泵阀制造有限公司提示您:

请输入正确的手机号码!
确定
工程师一对一服务

点击立刻咨询